En bref :
Le coffret AC est le gendarme de votre installation photovoltaïque. Placé entre l’onduleur et votre tableau électrique, il assure la protection des biens et des personnes. Comprendre son schéma de câblage n’est pas une option, mais une nécessité pour garantir la conformité et la sécurité de votre production d’énergie solaire. Ce guide vous détaille son rôle, ses composants, et les étapes clés de son installation, en accord avec les normes françaises en vigueur.
Le coffret AC photovoltaïque : Rôle et composants essentiels
Vous avez investi dans des panneaux solaires, mais vous vous demandez comment sécuriser cette nouvelle source d’énergie ? L’installation peut sembler complexe et une erreur de raccordement pourrait avoir de graves conséquences. 😥 Heureusement, le coffret de protection AC (Courant Alternatif) est là pour veiller au grain. C’est un boîtier électrique qui agit comme un bouclier entre votre onduleur et le réseau électrique de votre maison.
À quoi sert réellement le coffret AC ?
Le coffret AC n’est pas un simple gadget. C’est un organe de sécurité obligatoire qui remplit plusieurs missions vitales pour votre installation photovoltaïque. Il permet de couper manuellement le courant en cas d’intervention, protège contre les surtensions qui pourraient endommager votre onduleur et vos appareils, et prévient les risques d’électrocution. En résumé, il garantit que l’électricité produite est injectée dans votre réseau en toute sécurité.
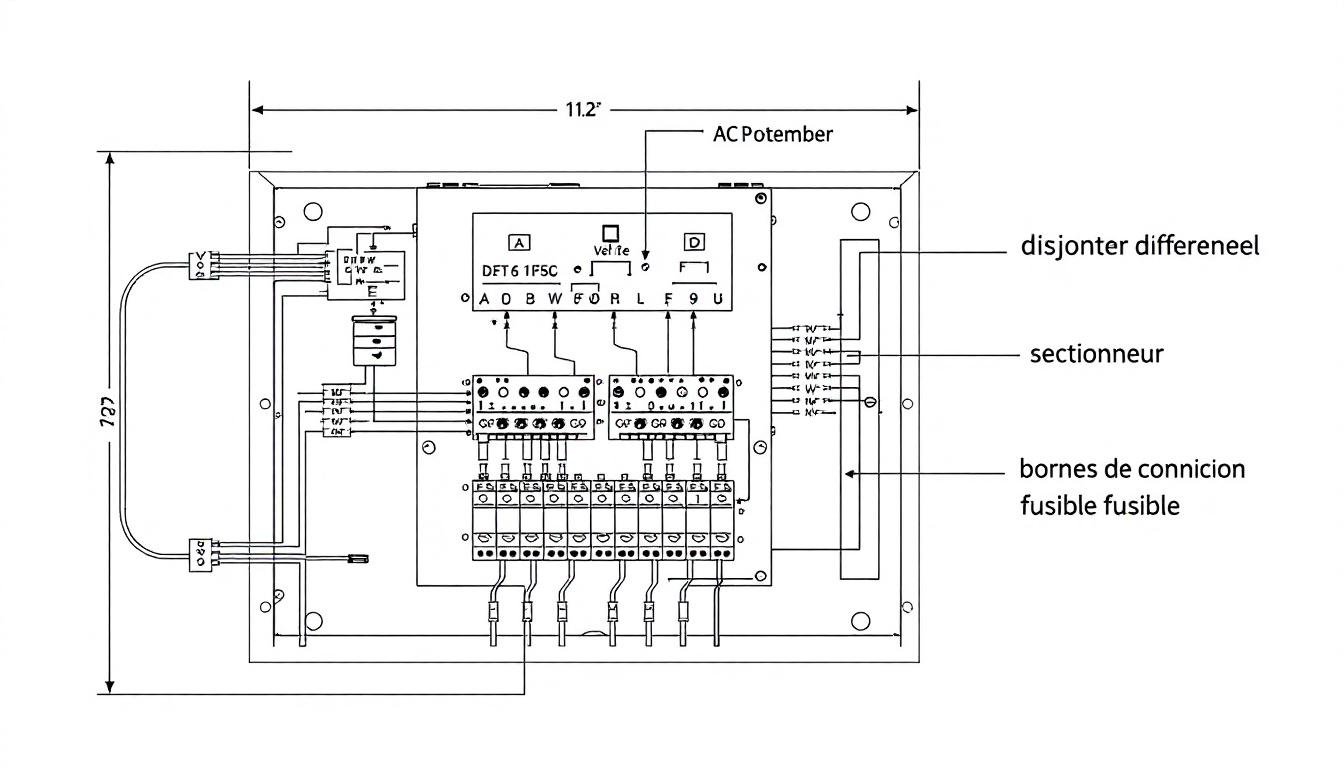
Les pièces maîtresses du coffret décryptées
À l’intérieur de ce boîtier, plusieurs composants collaborent pour assurer une protection maximale. Chacun a un rôle bien défini :
- 🔌 L’interrupteur-sectionneur : C’est l’interrupteur général de la partie AC de votre installation. Il permet de couper manuellement l’arrivée du courant depuis l’onduleur pour toute opération de maintenance.
- ⚡️ Le disjoncteur différentiel : Son rôle est de protéger les personnes contre les chocs électriques. Il détecte les fuites de courant et coupe immédiatement l’alimentation si un défaut est repéré. Un différentiel de 30mA est la norme.
- 🌩️ Le parafoudre (ou parasurtenseur) : Bien que non systématique, il est fortement recommandé. Il protège votre onduleur et vos équipements contre les pics de tension, notamment ceux causés par la foudre. Un vrai plus pour la longévité de votre matériel.

Schéma de connexion du coffret AC : Le guide visuel
Le raccordement du coffret AC doit suivre une logique précise pour être efficace et conforme. Le principe est simple : il s’insère sur le chemin du courant alternatif. L’électricité sort de l’onduleur, traverse le coffret AC pour y être sécurisée, puis rejoint le tableau électrique principal de la maison pour être distribuée ou injectée sur le réseau.
Comprendre le plan de câblage étape par étape
Le câblage respecte un ordre logique. Le câble en provenance de la sortie AC de l’onduleur se connecte en premier à l’interrupteur-sectionneur. De là, il passe par le disjoncteur différentiel. La sortie du disjoncteur est ensuite reliée au tableau général de votre habitation. Il est crucial que la mise à la terre soit correctement réalisée pour que les protections soient efficaces. Pour visualiser l’ensemble, un schéma de panneau solaire complet peut vous aider à comprendre l’interaction entre les différents éléments.
Les normes à ne jamais ignorer : NF C 15-100 et UTE C 15-712-1
En France, on ne plaisante pas avec la sécurité électrique. Votre installation doit impérativement respecter deux textes de référence :
- La norme NF C 15-100 : C’est la bible de toutes les installations électriques basse tension. Elle définit les règles de conception et de réalisation pour garantir la sécurité.
- Le guide UTE C 15-712-1 : Il s’agit du guide spécifique aux installations photovoltaïques raccordées au réseau. Il précise les exigences pour le coffret AC, comme le type de disjoncteur à utiliser en fonction de la puissance de votre onduleur.
Le respect de ces normes est indispensable pour obtenir l’attestation de conformité du Consuel, sésame obligatoire pour la mise en service.
Installation et maintenance : Passer à la pratique
Installer un coffret AC demande de la rigueur et des connaissances en électricité. Si vous n’êtes pas sûr de vous, faire appel à un professionnel certifié RGE (Reconnu Garant de l’Environnement) est la meilleure solution.
Les étapes clés pour une installation réussie
Pour les bricoleurs avertis, voici la marche à suivre. Assurez-vous d’abord que toute l’installation est hors tension ! ⚠️
- Choisir l’emplacement : Le coffret doit être placé dans un lieu sec, ventilé et facilement accessible, généralement à côté de l’onduleur ou du tableau principal.
- Fixer le coffret : Montez solidement le boîtier sur un support stable, à une hauteur pratique (environ 1,20 m du sol).
- Réaliser les raccordements : Connectez les câbles en suivant scrupuleusement le schéma électrique. Utilisez des câbles de section adaptée à la puissance de votre installation pour éviter toute surchauffe. Un bon schéma de raccordement des panneaux solaires au tableau électrique est votre meilleur allié.
- Vérifier et tester : Une fois le câblage terminé, vérifiez le serrage de toutes les connexions. Effectuez des tests de continuité et d’isolement avant la mise en service.
Entretien et dépannage : Gardez votre système au top
Un coffret AC ne demande que peu d’entretien, mais une vérification régulière est conseillée pour garantir sa fiabilité sur le long terme. Tous les six mois à un an, une inspection visuelle est recommandée. Vérifiez l’absence de traces de corrosion ou de surchauffe sur les bornes et testez le bon fonctionnement du disjoncteur différentiel via son bouton de test. En cas de déclenchements intempestifs, ne le réarmez pas sans avoir identifié la cause du problème. Cela peut indiquer un défaut sur l’onduleur ou un problème d’isolement.
Qu’est-ce qu’un coffret AC photovoltaïque ?
C’est un boîtier de sécurité électrique obligatoire, installé entre l’onduleur et le tableau électrique. Il contient des dispositifs comme un interrupteur-sectionneur et un disjoncteur différentiel pour protéger votre installation solaire et votre domicile contre les surintensités et les fuites de courant.
Pourquoi le schéma de câblage est-il si important ?
Le schéma de câblage est le plan détaillé de votre installation. Il garantit que tous les composants sont connectés correctement, assurant ainsi la sécurité et la conformité avec les normes en vigueur (NF C 15-100 et UTE C 15-712-1). Un mauvais câblage peut être dangereux et annuler les garanties.
Comment choisir le bon coffret AC pour mon installation ?
Le choix dépend principalement de la puissance de votre onduleur. Plus la puissance est élevée, plus le calibre du disjoncteur doit être important (par exemple, un disjoncteur de 20A pour 3 kWc, 40A pour 6 kWc). Il faut aussi s’assurer que le coffret respecte les normes françaises. En cas de doute, un professionnel saura vous guider.
Puis-je installer moi-même mon coffret AC ?
Si vous avez de solides compétences en électricité et que vous connaissez les normes, c’est techniquement possible. Cependant, en raison des risques liés à la sécurité électrique et de la nécessité d’obtenir la certification Consuel, il est fortement recommandé de faire appel à un électricien qualifié ou à un installateur certifié RGE.




